Historia de Harley-Davidson

1970 – 1978 – Harley-Davidson

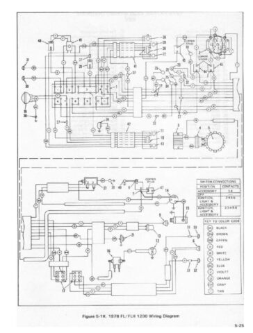
Service Manual

Electra-Glide FL/FLH – 1.200
Super-Glide FX/FXE/FXS – 1.200

Volver a la página inicial

harleyclasica.es

Si te ha gustado el artículo, por favor, compártelo en las redes sociales.

Muchas gracias

¿De cuánta utilidad te ha parecido este contenido?

¡Haz clic en una estrella para puntuarlo!

Promedio de puntuación 0 / 5. Recuento de votos: 0

Hasta ahora, ¡no hay votos!. Sé el primero en puntuar este contenido.